Si eres dueño de una capaz Nissan Pathfinder R51 (modelos 2005, 2006, 2007, 2008, 2009, 2010, 2011, 2012), sabes que es el vehículo ideal para la familia, el trabajo y la aventura. 🚙💨 Mantener su rendimiento óptimo requiere información precisa. ¡Minimiza tus gastos en taller con la documentación técnica correcta! 👇
Accede ahora al Manual de Servicio y Reparación Oficial para tu Nissan Pathfinder R51. Esta es la fuente oficial de información técnica que necesitas para cuidar tu vehículo como se debe. ¡Disponible en Español, formato PDF y listo para Descarga Inmediata Oficial! 📄🔒
Motores aplicables:
- 2.5L Diesel (YD25DTi)
- 4.0L Gasolina (VQ40DE)9T
Transmisiones aplicables:
- Manual 6 Velocidades
- Automático 5 Velocidades
📚 Qué Contiene Este Manual Oficial Esencial:
- 🛠️ Protocolos de Reparación: Instrucciones paso a paso para todos los sistemas: motor (V6/V8), transmisión, suspensión, sistema 4×4, frenos, etc.
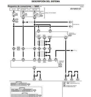
- 💡 Esquemas Eléctricos Completos: Diagramas claros para diagnosticar y resolver cualquier problema en el circuito eléctrico.
- 📅 Pautas de Servicio y Mantenimiento: Guías detalladas para el mantenimiento preventivo y correctivo.
- 📊 Datos Técnicos y Pares de Apriete Oficiales: Toda la información numérica y de ajuste especificada por Nissan.
- 🧩 Vistas Despiezadas para Ensamble: Diagramas ilustrados que te ayudan a entender y armar componentes.

💰 Ventajas Clave de Tener Este Manual Oficial:
- ✅ Ahorro Significativo: Reduce drásticamente los costos al realizar tú mismo el mantenimiento y reparaciones básicas.
- 💪 Repara Tú Mismo con Guía Oficial: Aborda tareas con la confianza que te da tener la información precisa del fabricante.
- 🔬 Diagnóstico Preciso: Identifica problemas de forma certera antes de buscar ayuda profesional.
- 🛡️ Extiende la Vida Útil y el Valor: Un mantenimiento adecuado preserva la fiabilidad y el valor de reventa de tu R51.
⬇️ ¡Descarga Oficial en PDF Inmediata!
Ten acceso a toda esta valiosa documentación técnica al instante. Compatible con cualquier dispositivo. ¡No dejes la salud de tu Pathfinder al azar!
Consigue el Nissan Pathfinder R51 Manual de Taller (2005-2012) PDF Español para Descarga Oficial hoy mismo y asume el control total del mantenimiento de tu robusto SUV. ¡Tu mejor aliado para mantenerla lista para cualquier desafío! 👍🌎
▶️Video YouTube: Ver video demostrativo▶️
🔧 ¿Te hace falta el manual de tu Nissan? ¡Tenemos muchas opciones!
En nuestra área dedicada, hallarás manuales para varios modelos y años, desde el clásico Micra hasta el actual Ariya. 📚✨
✅ Información técnica ✅ Mantenimiento ✅ Esquemas de usuario
👉 [Descubre todos los manuales aquí]
Imágenes de ejemplo del manual de servicio Nissan Pathfinder R51 Español PDF 2005-2012: Guía visual para entusiastas.






Deja un comentario