Descripción
Idioma: Inglés
Formato: PDF (enviado por email)
Compatibilidad: Windows, Android, iOS (requiere lector de PDF)
Motores aplicables:
- 4.0L Gasolina (VQ40DE)
Transmisiones aplicables:
- Automatica: 5 Velocidades
Diagnóstico Nissan – Manuales especializados en sistemas electrónicos, códigos DTC y reprogramación de ECU. Ver Manuales Nissan
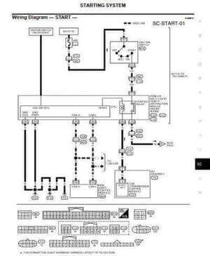
Manual de reparación Nissan Pathfinder R51 2005-2007 en imágenes: Soporte técnico visual






Deja un comentario