Descripción del Producto
Obtén el manual de taller especializado para Chevrolet Aveo 2011 en español ,es un sistema interactivo diseñado para el diagnóstico y reparación profesional de las motorizaciones DOHC, ofreciendo una navegación fluida entre procedimientos mecánicos y diagramas eléctricos por solo $8.99.
Información del Producto
- Modelo: Chevrolet Aveo
- Año: 2011
- Idioma: Español
- Contenido: Manual de Reparación Mecánica + Esquemas Eléctricos Detallados.
- Formato: HTML Interactivo (Navegación por menús y secciones).
- Entrega: Descarga digital inmediata tras la compra.
Compatibilidad Técnica
- Sistema Operativo: Exclusivo para Windows (Optimizado para entorno de escritorio).
- Navegadores: Compatible con Chrome, Edge y Firefox.
- Interfaz: Menú dinámico que permite localizar rápidamente componentes, torques y despieces sin necesidad de buscar en documentos extensos.
Motores Cubiertos
- 1.2L DOHC: Procedimientos de servicio para la versión de doble árbol de levas.
- 1.4L DOHC (G14D): Cobertura completa del motor G14D, incluyendo sincronización de la distribución y gestión del bloque.
- Detalles Técnicos: Tablas de especificaciones, torques de apriete, sistema de enfriamiento y diagnóstico de la gestión de motor.
Transmisiones y Sistemas
- Transmisión Manual: Servicio y mantenimiento de la caja de cambios sincronizada y sistema de embrague.
- Transmisión Automática: Diagnóstico electrónico, cuerpo de válvulas y procedimientos de desmontaje/montaje.
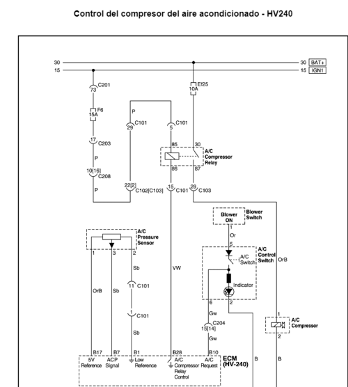
- Sistemas del Vehículo: Frenos (ABS), suspensión, dirección, y sistema de aire acondicionado (HVAC).
Diagramas Eléctricos e Interactividad
- Esquemas Eléctricos: Planos detallados de cableado, ubicación de conectores, puntos de tierra y cajas de fusibles.
- Interactividad: A diferencia de un PDF estático, este formato permite visualizar la información de manera organizada por módulos, facilitando el uso en computadoras de taller para una reparación más ágil.
Guía Visual: Manual de Servicio Chevrolet Aveo 2011 Español




Tu voz es importante. Comunícate con nosotros a través de nuestro formulario y haremos todo lo posible para ayudarte
Deja un comentario